GFM系列高压共箱母线

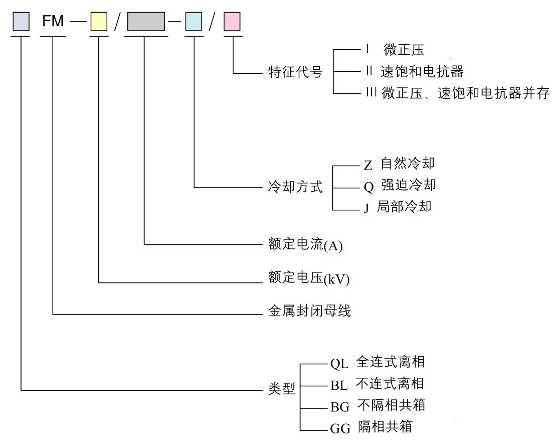
一、产品型号及含义
二、使用环境最高运行电压:1 kV额定频率:50 Hz海拔高度:≤1000 m太阳辐射强度:0.11 w/cm2最大覆冰厚度:10mm离地面高10m处,维持10min的平均最大风速:35 m/s环境温度:最高气温40℃,最低气温-25℃,最高日平均气温35℃安装场所:户内/户外
形式………………GFM系列高压封闭母线分室内型、室外型两种,以安装形式可以分以正装(安装维修□向上)和倒装(安装维修□向下)两种。
适用………………适用于高压变压器与高压配电盘之间的电气连接,以及发电机组输出回路系统。
配电方式……… 三相三线
额定电压……… 3.15kV~35kV
额定电流……… 250A~6300A
额定频率……… 50HZ~60HZ
箱 体…………采用弱磁性钢板或铝合金作箱体外壳。
接地系统……… 符合IEC346-5-54对接地系统要求。
防护等级……… 室内型:IP40 室外型:IP54
负载性能……… 在额定电流下,外壳的温升符合GB/T763-1990交流高压电器长期工作时的要求。
短路性能……… 动稳定试验符合:交流高压电器稳定试验方法:GB2760标准要求。
热稳定试验……… 符合交流高压电器热稳定试验方法:GB2706-81标准要求。
绝缘性能………… 符合GB/T11021标准要求。