| Intelligent small busbar for data center | Busbar Trunking System | Switchgear | Cable tray | General contracting of power projects |

1、 Overview
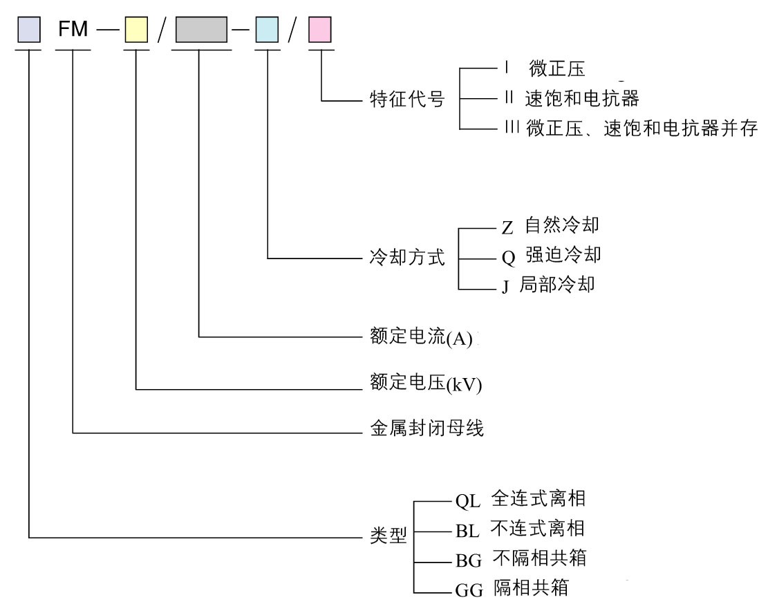
GFM series high voltage common box enclosed busbar (3-35kv / 250A ~ 4000A) was developed by our company in the late 1980s according to the market requirements. It is widely used in power plants, iron and steel companies, hydropower stations, thermal power stations between the high-voltage distribution cabinet and generator transmission and distribution lines. The series busbar from the shell production to the treatment of the bus bar, all manufacturing processes are using industry-leading technology, all in the company's production of GFM series high voltage busbar process has the best electrical control and the most economical and reasonable technical design.
